一、概述  随着科技的进步,现代电力系统中用电负荷结构发生了重大变化,诸如所有电子产品(计算机、复印机、电视机、电子式照明设备等)中的整流器、晶闸管调压及变频调速装置等负荷迅速发展,由于其非线性、冲击性以及不平衡的用电特性,使电网的电压波形发生畸变,并引起电压波动和闪变以及三相不平衡等不良结果,对供电电能质量造成严重的干扰。电网中的电能质量问题,对用户造成的负面影响主要集中在三个方面:即电压起伏波动、功率因数过低及谐波产生的危害。这三个参数是衡量企业电源质量的重要指标。
提高企业用电效率要从改善企业的电能质量品质入手,只有解决企业电源中存在的质量问题,才能够从根本上解决企业的问题,真正的达到为企业节能降耗的目的。
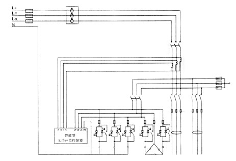
二、基本原理
智能型无功补偿装置适用于电力系统50Hz、额定电压380V的各类配电系统内,集无功补偿、配电、计量、谐波治理、电能监测等功能于一体,用以提高系统功率因数、增加系统出力、降低网络损耗和改善电能质量。
该装置以智能型无功补偿控制器为核心,采用无功功率与电压控制策略,使无功功率得到**化补偿,**化节约电能;该装置采用了功率模块与交流接触器联合运行的方式,既采用了功率模块零电压投入、零电流切除的优点又发挥了交流接触器能耗小、无谐波污染的优势;该装置采用共补与分补相结合的运行方式,使每相无功功率都得到**补偿。 三、主电路方案图

四、使用条件 额定电压:400V;频率:50Hz 环境温度:-40℃~+75℃ 相对湿度在40℃时不超过50%,20℃时不超过90% 周围环境无腐蚀性气体,无导电尘埃,无易燃易爆的介质存在 单相电压波动范围:180V~250V 安装地点无剧烈振动及颠簸,安装倾斜度不大于5% 五、技术性能 额定电压:400V 额定频率:50 H Z 额定补偿容量:10~200Kvar 电容器接线方式:△,Y,Yo 测量误差:电压:±0.5% 电流:±1.0% 无功:±1.0% 动态响应时间:20ms 输出回路:纯接触器:12级共补+4级分补 可控硅+接触器:6级共补+2级分补 投切延时:3~999秒可调 产品结构形式灵活,有柜式和框架式两种,并可根据用户实际场地而设计。
|